Muuta fontin kokoa


Lähetä uusi viestiLähetä vastaus Sivu 1/1   [ 10 viestiä ]
Kirjoittaja Viesti
 Viestin otsikko: Nopeat vilkut
ViestiLähetetty: 23 Marras 2025, 00:46 
Uusi aktivisti
Uusi aktivisti

Liittynyt: 04 Marras 2025, 01:19
Viestit: 5
Paikkakunta: Espoo
MIkäs on kuin suuntavilkut ovat nopeat molempiin suuntiin? Hätävilkut vilkkuu normaaliin tahtiin. ja kun laittaa suuntavilkut pois, niin vilkkujen vihreä valo jää palamaan mittaristoon.


Ylös
 Profiili  
 
 Viestin otsikko: Re: Nopeat vilkut
ViestiLähetetty: 23 Marras 2025, 11:37 
Etuoikeutettu kansalainen
Etuoikeutettu kansalainen

Liittynyt: 30 Loka 2010, 11:56
Viestit: 418
Paikkakunta: Siilinjärvi, Pohjois-Savo
Tuliko vika nyt vai oliko jo ennestään?

Onko alkuperäinen vai tarvikerele?

Alkuperäinen on joko musta muovikuutio tai alumiininen sylinterimäinen pönttö. Alkuperäisessä saksankielistä tekstiä ja jonkin Itäsaksalaisen teollisuuskombinaatin tunnus. Kiinni korvakkeellaan kojelaudan alla ohjauspylvään tuessa.
Tarvike on yleisesti alumiininen tai muovinen sylinterimäinen pönttö tai muovikuutio, jossa ei ole kiinnityskorvaketta, joten laitettu teipillä, langalla, nippusiteellä tmv. johonkin kiinni, tai sitten roikkuu omalla painollaan johtojen varassa. Näissä yleensä englanninkielistä tekstiä ja jonkin ei-sosialistisen maan valmistajatehtaan tunnus. Näitä käytettäessä vilkun taajuus voi olla joskus alkuperäisestä poikkeava ja merkkivalo vilahtaa päällekytkemisen jälkeen yhden kerran, mutta ei pitempään, vaikka vilkku onkin päällä.

Sammuukos se merkkivalo kuitenkin nyt sitten samaan tahtiin vilkkujen kanssa kun ne on kytketty päälle?

Taitaa olla vikkureleen vaihto edessä.


Ylös
 Profiili  
 
 Viestin otsikko: Re: Nopeat vilkut
ViestiLähetetty: 24 Marras 2025, 18:04 
Uusi aktivisti
Uusi aktivisti

Liittynyt: 04 Marras 2025, 01:19
Viestit: 5
Paikkakunta: Espoo
Noh, sanotaan että aina, koska omistanut auton vasta kuukauden. Ja kyllä se merkivalo samaan tahtiin vetää käytössä.
Voiko tämä olla kyseinen rele? Ei kyllä mitään merkintöjä.


Liitteet:
20251124_154814.jpg
20251124_154814.jpg [ 301.49 KiB | Katsottu 134 kertaa ]
Ylös
 Profiili  
 
 Viestin otsikko: Re: Nopeat vilkut
ViestiLähetetty: 24 Marras 2025, 21:47 
IFA-kombinaatin jäsen
IFA-kombinaatin jäsen
Avatar

Liittynyt: 17 Joulu 2010, 19:04
Viestit: 284
Voiko tämä olla kyseinen rele? Todnäk on. Pöljästä taitaa löytyä uusia?


Ylös
 Profiili  
 
 Viestin otsikko: Re: Nopeat vilkut
ViestiLähetetty: 24 Marras 2025, 22:26 
Etuoikeutettu kansalainen
Etuoikeutettu kansalainen

Liittynyt: 30 Loka 2010, 11:56
Viestit: 418
Paikkakunta: Siilinjärvi, Pohjois-Savo
Sehän se on, ja joku on "huoltanut" jo sitä kun reuna on rypytetty nätisti takaisin kuin karjalanpiirakassa. Varmaan tekstit lähteneet samalla.


Ylös
 Profiili  
 
 Viestin otsikko: Re: Nopeat vilkut
ViestiLähetetty: 26 Marras 2025, 00:18 
Työn sankari
Työn sankari

Liittynyt: 20 Joulu 2022, 00:14
Viestit: 46
Jos löydät sellaisen vilkkureleen joka "naksuu" käytettäessä, niin suosittelen..
Minulla toisinaan unohtuu vilkku päälle, kun ei kuulu mitään.
Antakaa vinkkejä mikä voisi olla hyvä. ;)


Ylös
 Profiili  
 
 Viestin otsikko: Re: Nopeat vilkut
ViestiLähetetty: 26 Marras 2025, 12:32 
Etuoikeutettu kansalainen
Etuoikeutettu kansalainen

Liittynyt: 30 Loka 2010, 11:56
Viestit: 418
Paikkakunta: Siilinjärvi, Pohjois-Savo
puhajus kirjoitti:
Jos löydät sellaisen vilkkureleen joka "naksuu" käytettäessä, niin suosittelen..
Minulla toisinaan unohtuu vilkku päälle, kun ei kuulu mitään.
Antakaa vinkkejä mikä voisi olla hyvä. ;)


Entäs jos laittaa vilkkureleen navan 49a ja miinuksen väliin kytkentäreleen kelan naksumaan? Menee vielä saman kiinnitysruuvin allekin. En tosin osaa arvata mitä vaikutusta tällä on vilkutuksen nopeuteen..
Sain idean internetin ihmemaasta kun näköjään W124 mersuissa on mittaristossa vilkkujen raksutin, ja se on vissiin kytkentärele ilman muuta toimintaa kuin raksutus.


Ylös
 Profiili  
 
 Viestin otsikko: Re: Nopeat vilkut
ViestiLähetetty: 27 Marras 2025, 22:24 
Stasin jäsen
Stasin jäsen
Avatar

Liittynyt: 30 Loka 2010, 19:59
Viestit: 823
Paikkakunta: Pietarsaari
Muistaakseni tulee nopea vilkkuminen, kun yksi vilkkulamppu on pimeä tai irronut. Voisit tarkistaa, mutta epäröin kyllä kovasti avattua reletä.

_________________
Kun tiedät kaiken, olet varmasti ymmärtänyt jotain väärin.


Ylös
 Profiili  
 
 Viestin otsikko: Re: Nopeat vilkut
ViestiLähetetty: 28 Marras 2025, 07:53 
Stasin jäsen
Stasin jäsen
Avatar

Liittynyt: 01 Kesä 2013, 09:22
Viestit: 918
Paikkakunta: Sipoo
Tai teholtaan liian pienet polttimot, mutta oletan että nämä on tarkastettu

_________________
Ifa F9 309/9 -54
Ifa F9 ”coupe” -54
Ifa F9 309/1 -55
Wartburg 311/9 -56
Wartburg 311/9 -62
Wartburg 311/2 -59
Wartburg 311/0 -59
EMW 327-2 -55


Ylös
 Profiili  
 
 Viestin otsikko: Re: Nopeat vilkut
ViestiLähetetty: 28 Marras 2025, 11:54 
Ansiokas tuotantotyöntekijä
Ansiokas tuotantotyöntekijä
Avatar

Liittynyt: 07 Marras 2011, 00:35
Viestit: 145
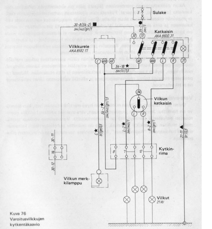
Tervehdys!

Jos kerran hätävilkut vilkkuu normaaliin tahtiiin niin silloin rele toimii niinkuin kuuluukin pois lukien tuo merkkivalon palaminen. viiksen kytkennässä arvetenkin vikaa, jos hätävilkkukytkimellä ohitettuna vilkkuu normaalisti.


Liitteet:
Untitled.png
Untitled.png [ 406.25 KiB | Katsottu 3 kertaa ]
Ylös
 Profiili  
 
Näytä viestit ajalta:  Järjestä  
Lähetä uusi viestiLähetä vastaus Sivu 1/1   [ 10 viestiä ]


Paikallaolijat

Käyttäjiä lukemassa tätä aluetta: Ei rekisteröityneitä käyttäjiä ja 12 vierailijaa


Et voi kirjoittaa uusia viestejä
Et voi vastata viestiketjuihin
Et voi muokata omia viestejäsi
Et voi poistaa omia viestejäsi
Et voi lähettää liitetiedostoja.

Etsi tätä:
Hyppää:  
cron


Powered by phpBB © 2000, 2002, 2005, 2007 phpBB Group
610nm Style by Daniel St. Jules of Gamexe.net

Käännös, Lurttinen, www.phpbbsuomi.com